Products
 

Buy Online
 




TimingLock
TM Pro Installation & Operation Instructions (Ford A9L/A9P)

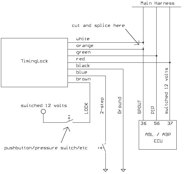
Follow the diagram below to install the TimingLock Pro:

* We highly recommend installing the TimingLock inside the vehicle.
** The blue wire (2-step activation) is optional. It can be left unconnected.


Quick Start
- Key on, verify that the green power LED illuminates
- Start the car
- Press the toggle button once; lock LED will begin slowly flashing
- Adjust locked timing using the '+' and '-' buttons and verify with a timing light
- Press the toggle button again to return to normal (non-locked) mode
    Setting saved into flash memory... RPM's will blip.
- Apply 12 volts to the brown lock wire; the lock LED should illuminate solid and your timing should lock to specified advance


Setting the upper always-on rev-limiter
- Rev the engine to half the desired RPM.
- Press and hold the ‘+’ button, then press the ‘Toggle‘ button once to set the upper rev-limiter.
    Setting saved into flash memory... RPM's will blip.


Setting the 2-step rev-limiter
- Rev the engine to the desired RPM.
- Press and hold the ‘-’ button, then press the ‘Toggle‘ button once to set the 2-step rev-limiter.
    Setting saved into flash memory... RPM's will blip.
- The lower rev-limit is activated by connecting the blue 2-step wire to ground.
- While the 2-step is activated, timing is locked to the BASE setting.


Launch full-size video in external player



Modes of operation:
ModeLock LEDTiming
NormalOffStock timing
LockedOnLocked timing
AdjustSlow blinkLocked timing
2-step activeOnLocked @ BASE



Notes
- Locked mode will be activated anytime the brown lock wire is connected to 12 volts.
- Press the ‘Toggle’ button to switch between Normal and Adjust modes.
- Use the '+' and '–' buttons to adjust the locked timing while in Adjust mode.
- Always verify timing with a timing light after making adjustments.
- Setting the upper rev-limiter to 2600 will yield an actual rev-limit of 5200 rpm.
- The upper rev-limiter is always active.
- To reset all settings to defaults press and hold all three buttons simultaneously, then key on.



Disclaimer

XPI does not assume any liability arising out of the application or use of any product described herein. The user of products in such applications shall assume all risks of such use and will agree to hold XPI harmless against all damages.




Home


eXtreme Performance & Innovation
Contact

© 2010 XPI